Common Questions
常見問題
常見問題
監控設備安裝教程
時間:2020-06-08 來源:成都萬全安防 瀏覽:3264次
監控設備安裝教程
隨著視頻監控系統的普及,視頻監控系統也逐漸走入了個人家庭。由于家庭屬于私人隱私空間,很多人想自己來安裝監控設備,但是又不太懂監控設備的安裝。今天成都萬全安防就為和大家聊聊監控設備安裝的一些事情。
1. 準備工作
安裝前準備以下材料:監控攝像頭、攝像頭電源、硬盤錄像機、監控硬盤、交換機、路由器、顯示器、線槽若干、線管若干、網線鉗、網線、電源線、插座若干、水晶頭、電工膠布。
在安裝監控設備之前應提前選定硬盤錄像機的放置點,攝像頭安裝點位,方便后續布線。
2. 監控設備布線
監控設備布線有兩種方法:
a、根據監控點位的數量和布局選擇監控設備布線的數量。直接從監控攝像頭端放線至硬盤錄像機端,然后利用交換機,在傳輸到硬盤錄像機。
b、為了節約線材,可在相近的兩個攝像頭間,放一根主網線,利用交換機,做監控攝像頭分線,分別連接兩個攝像頭。根據攝像頭的數量選擇交換機的接口數量。
水晶頭接法:按照標準順序(橙白、橙、綠白、藍、藍白、綠、棕白、棕)
附圖。
3. 硬盤錄像機安裝方法
第一步:就是需要固定住硬盤錄像機( DVR ),防止機子搖動。穩固機子后用螺絲刀把主機上的固定螺絲扭松。
第二步:在把固定螺絲扭松后,把 硬盤錄像機( DVR )的外殼拆卡,也就是把機子的衣服脫掉;
第三步:把硬盤螺絲固定安裝上;
第四步:還是用螺絲刀擰緊硬盤螺絲安裝的穩固;
第五步:在前面的基礎上,鏈接上硬盤數據線。
第六步:接上硬盤電源線。
第七步:合上機箱蓋以后,擰緊螺絲,確定機子外殼蓋上的螺絲固定住就可以了。
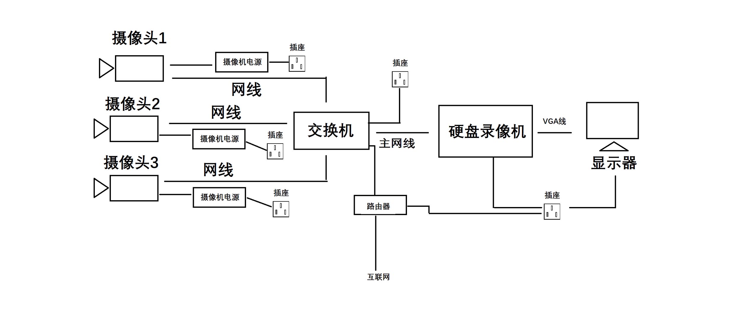
4. 安裝相應設備,設備連接方法如圖。

(對應上面第2步,方法a )

(對應上面第2步,方法b)
5. 監控設備安裝注意事項
1. 攝像機宜安裝在監視目標附近不易受外界損傷的地方,安裝位置不應影響現場設備運行和人員正常活動。安裝的高度,室內宜距地面2.5~5m,室外宜距地面3.5~10m。
2. 室外環境下采用室外全天候防護罩,保證春夏秋冬、陰晴雨風各種天氣下使用。
3. 攝像機鏡頭應避免強光直射,保證攝像管靶面不受損傷。鏡頭視場內,不得有遮擋監視目標的物體。
4. 攝像機鏡頭應從光源方向對準監視目標,并應避免逆光安裝:當需要逆光安裝時,應降低監視區域的對比度。攝像機的安裝應牢靠、緊固。
5. 從攝像機引出的電纜宜留有1m的余量,不得影響攝像機的轉動。攝像機的電纜和電源線應固定,不得用插頭承受電纜的自重。
6. 所有的線纜在走線時不能裸露在外,根據現場環境選擇使用PⅤC管或線槽走線,線纜走向應盡量選擇人不能直接觸及的位置。
7. 220V電源線不能與視頻線、控制線等弱電線路同管。
以上就是監控設備安裝的方法步驟和注意事項,還有不明白的地方,歡迎留言。